安阳糖心视频在线播放网新肥科技有限公司2025年清洁生产审核信息公示
更新时间:2025-02-08 关注:2101
安阳糖心视频在线播放网新肥科技有限公司2025年清洁生产审核信息公示
根据河南省生态环境厅下发的《关于公布2025年度河南省实施清洁生产审核企业名单的通知》(豫环办(2025)2号),我公司被列入2025年度河南省强制性清洁生产审核企业名单中,根据《中华人民共和国清洁生产促进法》、《清洁生产审核办法》等文件要求,我公司在开展清洁生产审核工作期间,应对企业主要污染物排放情况等信息进行公示。
1、基本情况
安阳糖心视频在线播放网新肥科技有限公司厂址位于河南省安阳市安阳市新型制造业产业园区(刘大线与仓储三路交叉口东南角),行业类别属于复混肥料制造,企业法定代表人:韩成林。2016年10月,我单位委托河北师大环境科技有限公司编制完成了《安阳糖心视频在线播放网新肥科技有限公司年产40万吨复合(混)肥现状环境影响评估报告》;2017年5月,我单位委托河南安环环保科技有限公司编制完成了《安阳糖心视频在线播放网新科技有限公司新建天然气锅炉安装项目建设项目环境影响报告表》(报批版),2017年7月11日取得取得汤阴县环境保护局的批复(汤环管字[2017]号);2023年12月,委托编制完成了《安阳糖心视频在线播放网新肥科技有限公司拆旧建新年产20万吨高塔造粒TXVLOG糖心官网版APP污生产线项目环境影响报告表》,2024年1月12日安阳市生态环境局汤阴分局对该项目进行了审批,审批文号,汤环管字[2024]1号。2024年6月18日完成《环保设施改造项目环境影响登记表》备案(备案号202441052300000017),公司环保手续详见下表。
表1-1 安阳糖心视频在线播放网新肥科技有限公司环保手续一览表
项目名称 | 编制日期 | 审批文号 |
《安阳糖心视频在线播放网新肥科技有限公司年产40万吨复合(混)肥现状环境影响评估报告》 | 2016年10月 | 安环文[2016]267号 |
《安阳糖心视频在线播放网新科技有限公司新建天然气锅炉安装项目建设项目环境影响报告表》 | 2017年5月 | 汤环管字[2017]49号 |
《安阳糖心视频在线播放网新肥科技有限公司拆旧建新年产 20 万吨高塔造粒TXVLOG糖心官网版APP污生产线项目环境影响报告表》 | 2023年12月 | 汤环管字[2024]1号 |
《环保设施改造项目环境影响登记表》 | 2024年6月18日 | 202441052300000017 |
目前我公司已按照环保部《排放口规范化整治技术要求(试行》(环监[1996]470号)设置规范化排污口。
2、本项目生产工艺流程及产污环节
(1)南塔工艺流程图

图1 南塔工艺流程及产污环节示意图

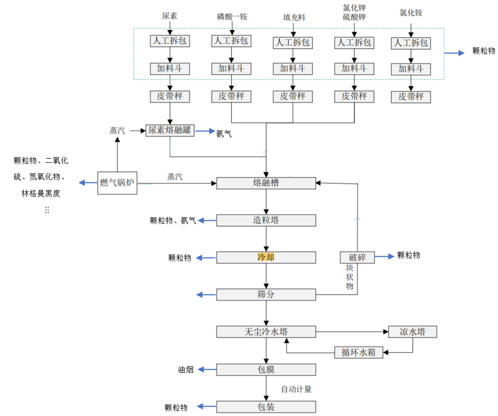
图2 新建高塔工艺流程及产污环节示意图
(2)产污环节一览表
表1-2 主要产污环节一览表
生产线 | 类别 | 产生环节 | 污染物 |
南塔 | 废气 | 高塔造粒 | 颗粒物、氨气 |
备料 | 颗粒物 | ||
筛分冷却、包膜、包装 | 颗粒物 | ||
化油废气 | 油烟 | ||
锅炉(10t/h) | 颗粒物、二氧化硫、氮氧化物、林格曼黑度 | ||
废水 | 生活废水、锅炉排水 | SS等 | |
噪声 | 环保设施风机、筛分机、冷却机等 | 等效连续A声级 | |
固体废物 | 除尘器 | 除尘灰 | |
包装工序 | 废包装材料 | ||
新建高塔 | 废气 | 备料 | 颗粒物 |
尿素熔融 | 氨气 | ||
高塔造粒 | 氨气、颗粒物 | ||
筛分、冷却、破碎包装 | 颗粒物 | ||
化油废气 | 油烟(以非甲烷总烃表征) | ||
锅炉废气 | 颗粒物、二氧化硫、氮氧化物、林格曼黑度 | ||
废水 | 锅炉排水 | SS等 | |
噪声 | 环保设施风机、筛分机、冷却机等 | 等效连续A声级 | |
固体废物 | 化油 | 废防结油 | |
包装 | 废包装材料 | ||
除尘器 | 除尘灰 |
3、污染物排放情况
(1)废气排放及治理设施
①有组织废气
l 南高塔造粒复混肥(熔体型复混肥)
高塔造粒复混肥废气主要为备料工序产生的颗粒物;高塔造粒工程产生的氨气、颗粒物;筛分、冷却、包装产生的颗粒物;化油工段产生的油烟;锅炉废气主要为颗粒物、二氧化硫、氮氧化物、林格曼黑度。备料废气经袋式除尘器处理,筛分冷却包装、包膜废气经袋式除尘器处理,废气分别经处理后通过1根16m高排气筒有组织排放(DA002);高塔造粒废气经旋风除尘+除雾处理后通过108m高塔排放(DA001);锅炉安装低氮燃烧+烟气再循环,废气通过8m高排气筒排放(DA003);化油废气经油烟净化器处理后通过15m高排气筒有组织排放(DA004)。
l 新建高塔废气
备料废气污染因子主要为颗粒物;筛分废气、冷却废气、破碎废气、包装废气污染因子主要为颗粒物;尿素熔融废气主要为氨气;高塔造粒废气污染因子主要为氨气、颗粒物;化油废气主要为油烟;锅炉废气主要为颗粒物、二氧化硫、氮氧化物、林格曼黑度。
备料废气经过袋式除尘器处理;筛分、冷却、破碎、包装废气经旋风除尘器+袋式除尘器处理;上述废气最终经过1根17m高排气筒有组织排放(DA005);化油废气经低温等离子净化器处理后通过15m高排气筒有组织排放(DA006);高塔造粒废气经过重力沉降室+旋风除尘器+袋式除尘器+水喷淋处理后通过118m高排气筒排放(DA007);尿素熔融废气经水喷淋处理后与造粒工序废气共同经过118m高排气筒有组织排放(DA007);两台锅炉均安装低氮燃烧+烟气再循环,废气经1根12m高排气筒有组织排放(DA008)。
②无组织废气
主要为生产过程中未收集的废气无组织排放污染因子主要为颗粒物、氨气。
(2)噪声污染及防治措施
我公司噪声源主要有环保设施风机、筛分机、冷却机等设备,噪声源强一般70~85dB(A),经采取减震、厂房隔音及距离衰减,设备声源大大降低,东厂界、南厂界、西厂界、北厂界能够满足《工业企业厂界环境噪声排放标准》(GB12348-2008)中2类标准限值要求。
(3)废水排放及防治措施
①废水
我公司废水主要为生活污水、冷却机循环冷却水、锅炉软水制备废水。生活污水经化粪池处理后进入汤阴东方环宇污水处理有限公司深度处理冷却水循环使用,不外排;锅炉排水回用于生产,不外排。
②雨水
厂区设置1个雨水排放口DW001(YS001)。
4、固体废物
本项目依据现状评估及锅炉环评。运营产生的固体废物主要有除尘灰、废包装材料、废防结油。除尘灰收集后直接回用于生产;废包装材料收集在一般工业固体废物暂存间,定期外售;废防结油收集在一般工业固体废物暂存间,定期交有能力单位处理。
-
上一篇:没有了
